执行器
变送器
流量计
搜索
登录
注册
上传
首页
行业报告
行业解决方案
设计
工艺
生产
质控&出厂
营销
登录
注册
搜索
执行器
行业报告
行业解决方案
设计
工艺
生产
质控&出厂
营销
变送器
流量计
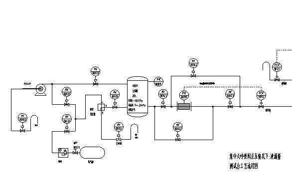
呼吸阀开启压力泄露量测试工艺原理图
大小
95.5 KB
格式
pdf文档
语言
中文版
类别
工业仪表/执行器
更新日期
2025-12-19
资料说明
资料名称:
呼吸阀开启压力泄露量测试工艺原理图
资料类型:
工艺
适用产品:
呼吸阀、紧急泄放阀
主要内容关键词:
呼吸阀检测
开启压力
泄漏量
摘要说明:
针对呼吸阀的开启压力及泄漏量的测试,以API2000标准为依据,做的检测装置。
下载地址
点击进入下载地址列表
留言
请先登录后留言
立即下载
下载推荐
铸造数字的标识方法
铸件外观检验标准照片
铸件和锻件零件上打印标记的技术要求
着色渗透探伤检验方法
L-乳酸RONF膜系统-电磁阀箱&仪表箱接线图
K型系列气动调节阀项目报告
L-乳酸RONF膜系统-PLC接线图.
智能化及总线型执行器的研究与开发
产品研发项目企业验收表
流量特性与阀芯
注册登录
勾选代表你同意
《注册声明》
《版权声明》
注册登录
测试登录